

作品包括:
Word版说明书1份,共46页,约6000字
S7-200 PLC程序一份
MCGS6.2组态画面一份
电气CAD图纸,2张
![1742340684980721.png )6%281M%}]IP$EY(@Q0R0@0.png](/uploadfiles/20250319/1742340684980721.png)
IO分配
摘 要
本设计是基于PLC的快递拣控制系统的设计。采用西门子S7-200 PLC为下位机,MCGS组态软件为上位机,使用了简单的梯形图编程方法,设计思路清晰,编程简便。为了简化设计,只使用了二个区域进行演示,需要增加区域都很容易实现,只需要跟区域一和区域一类似设计可以。本设计讲述的是如何利用PLC控制快件自动识别和分拣,通过读取检测码,得到区域号,启动传送带传送带机械手位置,启动机械手将快件搬运到相应的区域,然后启动相应区域的传送带,实现了快件的自动分拣。
关键字:快件 PLC MCGS组态
目 录
一 前 言 4
二 设计要求 5
三 硬件设计 6
3.1 PLC型号的选择和确定 6
3.2 主电路设计 6
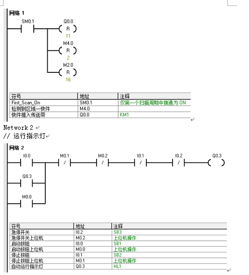
3.3 PLC输入和输出分配表 7
3.4 PLC接线图 9
四 程序设计 10
4.1 PLC 内部地址分配 10
4.2 PLC梯形图程序 10
4.3 PLC语句表程序 22
五 MCGS组态 31
5.1 通讯设定 31
5.2 实时数据库 31
5.3 组态画面 31
5.4 运行 39
总 结 43
参考文献 44
致 谢 45
附 录 46
附录1 梯形图程序 46
温馨提示:
1、题目前面的备注【字母数字编号】为本站整理分类的编号,与课题内容无关,请选题时忽视;
2、若题目上备注三维,则表示文件里包含三维源文件,由于三维组成零件数量较多,为保证预览截图的简洁性,本站将三维文件夹进行了打包。三维及CAD预览截图,均为本站电脑打开软件进行截图的,保证能够打开,下载原件超高清,下载后解压即可;
3、本站所有资源如无特殊说明,都需要本地电脑安装Office2007。图纸软件为AutoCAD,PROE,UG,SolidWorks,CATIA等;
4、本站所有图文资料仅供用户学习参考,不作为任何商用或其他用途;
5、本站不保证下载资源的准确性、安全性和完整性, 不包修改,不支持退换,同时也不承担用户因使用这些下载资源对自己和他人造成任何形式的伤害或损失;
6、 下载文件中如有侵权或不适当内容,请与我们联系,我们立即纠正。